
Disponible sur tous les évaporateurs et groupes compresseur-condenseur refroidis à l’air, à l’eau et à distance.
Trois fois plus rapide que les systèmes de dégivrage électriques. Évite l’augmentation de la température du boîtier, réduit la détérioration du produit au minimum et limite la consommation d’énergie, ce qui se traduit par des économies. Des périodes de cycle de dégivrage plus courtes permettent d’augmenter le temps de réfrigération, ce qui permet de réduire la taille des équipements et leurs coûts initiaux. Convient à des systèmes d’évaporateur simple ou multiple. Plusieurs évaporateurs peuvent être décongelés tous ensemble.
Tous les composants supplémentaires du système tels que l’électrovanne de conduite de liquide, l’évaporateur TXV (détendeur thermostatique), les clapets anti-retour, l’électrovanne de gaz chaud, la valve à trois voies et le régulateur de pression du carter sont installés et raccordés en usine. Il en résulte une installation du système plus rapide et plus simple, avec des économies importantes sur les coûts d’installation.
Élimine l’installation sur place d’un tuyau de gaz chaud supplémentaire entre le groupe compresseur-condenseur et l’évaporateur, ce qui permet une conception plus simple et un coût d’installation réduit.
Permet des périodes de dégivrage plus courtes et un retour plus rapide au cycle de réfrigération. Élimine le décalage thermique (retard) observé avec les commandes de thermostat conventionnelles. Élimine le câblage des commandes de dégivrage de l’évaporateur vers l’unité de condensation, réduisant ainsi les coûts d’installation.
Le chauffage du plateau de dégivrage est mis sous tension deux minutes avant le début du cycle de dégivrage. L’eau provenant de la fonte du givre reste alors chaude sur toute la longueur de la conduite d’évacuation, évitant ainsi toute obstruction. L’effet de transfert de chaleur est ainsi maximisé en permettant au gaz chaud d’entrer directement dans le serpentin de l’évaporateur.
Le régulateur de pression du carter protège le compresseur des pressions d’aspiration excessives, évitant ainsi de surcharger le moteur. Deux accumulateurs d’aspiration (dont un avec un échangeur de chaleur liquide/aspiration) assurent un transfert de chaleur maximal et le piégeage du liquide pendant le cycle de dégivrage et de réfrigération.

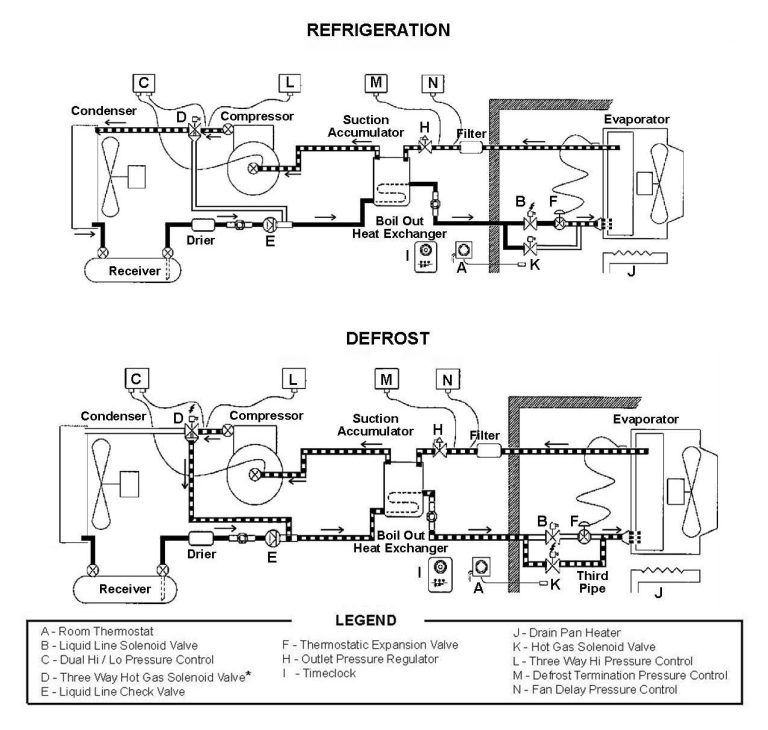
Le cycle de réfrigération entraîne la formation de givre sur la surface de l’évaporateur. Le givre finit alors par s’accumuler jusqu’à restreindre le flux d’air et réduire la capacité de réfrigération. Pour éviter cette perte d’efficacité, une minuterie (I), généralement réglée pour se répéter toutes les 6 ou 8 heures, lance un cycle de dégivrage.
La minuterie coupe le courant de l’électrovanne de la conduite de liquide (ferme), ce qui provoque la mise en dépression du compresseur et son arrêt par le contrôle basse pression. La minuterie alimente alors le chauffage du plateau de dégivrage (J) dans l’évaporateur et le relais de minuterie qui, après un délai de deux minutes, alimente (ouvre) la vanne à 3 voies et l’électrovanne de gaz chaud (K) qui pressurise l’évaporateur, provoquant ainsi la fermeture du contrôle de basse pression et le démarrage du compresseur.
Le gaz de refoulement chaud du compresseur traverse la vanne à 3 voies, la vanne à gaz chaud et le clapet anti-retour, forçant tout le liquide restant dans la conduite à aller dans l’évaporateur. Si la pression augmente trop, le régulateur de pression de la vanne à 3 voies (L) coupera l’électrovanne, permettant ainsi de relâcher la pression à travers le condenseur. La pression à l’intérieur de l’évaporateur restera stable et une fois le givre fondu, la pression augmentera jusqu’à ce que le contrôle de pression de fin de dégivrage (M) active l’électrovanne interne de la minuterie, mettant fin au cycle de dégivrage. Les solénoïdes de la vanne à 3 voies et de la valve de gaz chaud sont alors mis hors tension. L’électrovanne de la conduite de liquide s’ouvre et le compresseur continue de fonctionner.
Les ventilateurs de l’évaporateur ne démarrent pas tant que la pression dans l’évaporateur n’est pas suffisamment basse pour fermer le contrôle de temporisation du ventilateur (N). En retardant les ventilateurs, toute humidité restante sur le serpentin peut s’écouler ou geler. Dès que les ventilateurs de l’évaporateur sont sous tension, le système reprend son cycle de réfrigération.
À mesure que la température du boîtier augmente, le thermostat de température ambiante (A) active l’électrovanne de la conduite de liquide (B). Le réfrigérant peut ainsi pénétrer dans l’évaporateur, accumuler de la pression, alors que la commande de basse pression (C) active le contacteur du compresseur et le fait démarrer. Le gaz de refoulement chaud du compresseur est acheminé vers le condenseur par la vanne à 3 voies hors tension (D). Le gaz réfrigérant chaud est condensé par l’air ambiant plus froid provenant du ventilateur du condenseur.
Le liquide s’écoule ensuite vers le réservoir à travers le clapet anti-retour ouvert (E) et à travers la conduite de liquide enroulée à l’intérieur de l’accumulateur d’aspiration (celui-ci remplit la fonction d’échangeur de chaleur aspiration-liquide). Le liquide sous-refroidi s’écoule ensuite à travers l’électrovanne de la conduite de liquide (sous tension/ouverte) et vers le détendeur thermostatique TXV (F).
Le réfrigérant est ensuite dirigé dans le distributeur à une pression plus basse et s’écoule dans l’évaporateur. Le réfrigérant ne peut pas s’écouler au-delà du clapet anti-retour fermé (G).
Le mélange liquide/vapeur de réfrigérant est ensuite bouilli par l’air plus chaud du boîtier provenant du ventilateur de l’évaporateur. La vapeur de réfrigérant circule ensuite à travers le régulateur de pression du carter (H) empêchant de surcharger le moteur en raison de pressions d’aspiration élevées et pénètre dans les deux accumulateurs d’aspiration jusqu’au compresseur.